规格:
服务:
常见问题:
378系列-视像显微镜系统
378是一种袖珍、轻型和易于安装的显微镜装置,通常在半导体制造中用于CCD相机监视,适用于激光切割、激光修补、自动检查、机器视觉等应用。
特点:
• 其光学系统的特点是具有超长工作距离物镜,具有对大范围辐射波长的校正功能。
• 光纤反射照明可使工件免于受热膨胀影响。需要光纤照明器作为光源。
• 可供使用的还有激光支架或转塔 (物镜安装)
性能参数:
| 镜体倍率 | 1X | |
| 适用波长 | 378-505378-506 | 近红外线和可见光范围 |
| 378-513 | 近红外线-可见光-近紫外线范围 | |
| 378-514 | 可见光和紫外线范围 | |
| 物镜 | (选件) | |
| 反射照明 | 带有孔径光阑系统的远心系统需要光纤照明(选件) | |
| 重量 | 378-505:570g378-506:590g378-513:1270g378-514:1300g | |
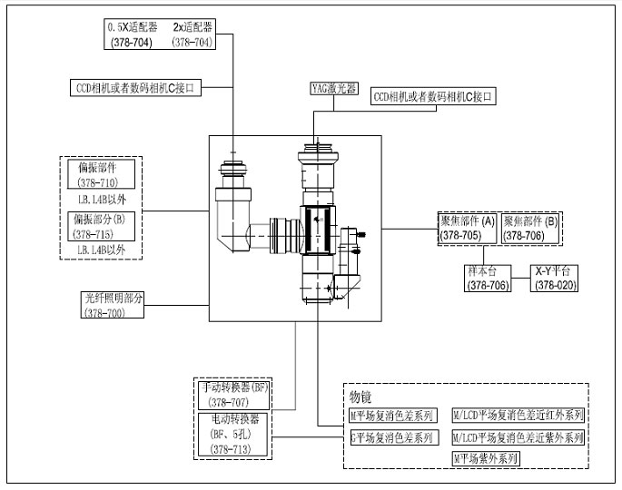
系统配置选择指南:
| 货号(根据系统配置而定) | 378-V | 378-H | 378-LB | 378-L4B |
| 垂直CCD相机端口 | ● | ● | ● | |
| 水平CCD相机端口 | ● | |||
| YAG激光支架 | ● | ● | ||
| 光纤照明装置 | ● | ● | ||
| M Plan APO, M Plan APO SL, G Plan APO亮视场观察物镜 | ▲ | ▲ | ▲ | ▲ |
| M Plan APO NIR,LCD Plan Apo NIR,M Plan Apo NUV和LCD Plan Apo NUV用于激光加工的物镜 | ▲ | |||
| M Plan UV用于激光加工的物镜 | ▲ |
●:标配;▲:选配
产品详情:系统配置图:

注意事项:
我们很高兴你能和我们合作。为了节省你的时间,在选择产品时,请查看参数或与我们的销售沟通,避免你购买的产品,因参数与你的使用要求不一致,耽误你的工期进度。我们再次感谢你的支持。









